首页
首页
关于我们
关于我们
产品中心
产品中心
免费软件
免费软件
行业动态
行业动态
联系我们
联系我们
环保工艺流程监控系统标题
넳
넲
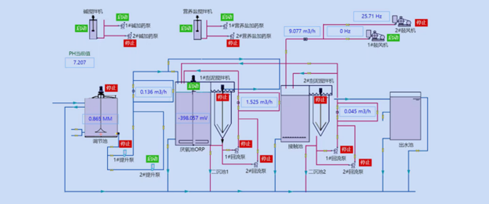
环保工艺流程监控系统
大家都在看
ꄴ
上一个:
环保数据显示软件
ꄲ
下一个:
环保在线监测平台
系统可采集环保生产线工艺装置的数据和状态,以组态流程图形式实时展现,也可根据需要进行控制命令的下发。
首页
ꄲ
环保工艺流程监控系统
本网站由阿里云提供云计算及安全服务
本网站支持
IPv6
本网站由阿里云提供云计算及安全服务
本网站支持
IPv6
本网站由阿里云提供云计算及安全服务
本网站支持
IPv6
本网站由阿里云提供云计算及安全服务
本网站支持
IPv6